Пожароустойчиви врати NovoPorta Plano

Пожароустойчиви безфалцови врати, за изтънчена архитектура

Пожароустойчивите безфалцови врати на Novoferm - NovoPorta Plano, се предлагат в клас на пожарозащита T30 (EI2 30) за вътрешна употреба.

Елегантна визия
Дизайнерската многоцелева врата NovoPorta Plano подчертава изисканата архитектура. Със скрития централен делител вратата е монтирана на едно ниво с касата в стената. (При фалцова врата, от друга страна, крилото на вратата лежи върху касата).

Висока функционалност
Стоманените врати NovoPorta Plano с дизайн в една равнина със стената, се предлагат като пожароустойчиви врати (EI2 30), димозащитни врати, взломозащитни врати (RC 2), звукоизолиращи врати (до RW = 42 dB) и многоцелеви врати - за унифицирн вид на вратите в цялата сграда.

Множество предимства при монтажа
При тази серия врати можете да избирате от много бързи, лесни и чисти методи за монтаж и възможности за запълване на касата (винтов монтаж, запълване с пожарозащитна пяна, насипна минерална вата, ....).

Сравнение и характеристики на вратите

Сравнение на пожароустойчивите врати NovoPorta Plano
Вид врата  

Без фалц

T30 (EI2 30)

EI2 60

T90 (EI2 90)

RS

Звукоизолация

RC2

RC3

Топлоизолация

T30-1/EI2 30-1 Plano

1-крила

 •

 

 

 •

 •

 •

 •

T30-2/EI2 30-2 Plano

2-крила врата

 •

 

 

 •

 •

 •

 •

ДЕТАЙЛИ - NOVOPORTA PLANO EI 30

ДЕТАЙЛИ - NOVOPORTA PLANO T30 (EI2 30)

  
Обков:
Стандартни трисъставни 3D регулируеми панти с плъзгащи лагери. Две панти на крило (при височина на BRM > 2500 мм - три панти), стандартно поцинковани в бял цвят, подобен на RAL 9016; като опция се предлагат и в неръждаема стомана. Два осигурителни щифта за всяко крило на вратата. Сменяема PZ-брава с лицева плоча от неръждаема стомана, черна обла дръжка, комплект кръгли розети. Патрон за монтаж на място (дължина 90 мм, 45/45 мм). Еднокрилите врати стандартно са с автомат с водеща шина Novoferm NFGS 55 от страната на пантата (> 1250 мм ширина на BRM вкл. автомат с водеща шина Geze TS 5000).

Допълнително за двукрили врати:
Автомати Geze TS 5000 ISM или Dorma TS 93 GSR с водеща шина и с интегриран контрол на последователността на затваряне. Равен централен ограничител с уплътнение на централния фалц. Пасивно крило със заключващ болт във фалца, заключване нагоре (по избор също със заключване нагоре и надолу).

Каси:
Стандартна ъглова каса с тристранно уплътнение, дебелина 2 mm, широчина на профила 50 mm, опция за обхватна каса, двукомпонентна обхватна каса с профил 2240B, насрещна каса и блокови каси за лицево свързване към стената.

Прагове:
Стандартни прагове A, разположени на едно ниво с пода, по избор: B3 с четиристранна рамка или C2 с долна ограничителна рамка, или уплътнителни прагове RS1 с възможност за спускане по пода, двоен праг RS1 или извит праг RS2 с падащо подово уплътнение .

Повърхности:
Крилото и касата на вратата са поцинковани и грундирани (прахово боядисани) в цвят RAL 9016. Като опция крилото и касата се предлагат и прахово боядисани в цвят RAL по ваш избор.

Вертикален разрез

Хоризонтален разрез, 1-крило

Вертикален разрез на остъкления фикс

Хоризонтален разрез, 2-крила 

Вертикален разрез на горния панел

ОПЦИИ:

  • Горна част - цял панел или с остъкление
  • Пожароустойчиво остъкление
  • Димозащита в съответствие с DIN 18095 или EN 1634-3 с падащ подов праг (RS1) или праг с надлъжно уплътнение (RS2)
  • Звукоизолация - тествана в съответствие с DIN EN ISO 140-3, оценена в съответствие с DIN EN ISO 717-1 (лабораторна стойност за цяло крило и праг RS1 - за еднокрили елементи 35 dB RW,P, за двукрили елементи 33 dB RW,P)
  • Устойчивост на взлом RC2 (WK2) - тествана от двете страни в съответствие с DIN EN 1627 - еднокрила до BR 1375 x 2750 mm, двукрила до BR 2500 x 2500 mm

Многоцелеви стоманени врати - акценти

Това видео представя акцентите и възможностите на многоцелевите стоманени врати Novoferm накратко.

Други видеа можете да намерите в YouTube канала на Novoferm:

https://www.youtube.com/NovofermVideos

Акценти

  • Еднокрили и двукрили многоцелеви врати от стомана за вътрешна употреба
  • Пожароустойчивост, изпитана в съответствие с DIN EN 1634-1 и одобрена от немските строителните власти в съответствие с DIN 4102
  • Крило на вратата затварящо се наравно със стената, с дебелина 64 mm, дебелина на листа 1,0 mm
  • Поцинковани и грундирани (прахово боядисани) крило и каса на вратата в цвят, подобен на RAL 9016

Оборудване

ПОВЪРХНОСТИ И ДИЗАЙН

ПОВЪРХНОСТИ И ДИЗАЙН

 АТРАКТИВЕН ДИЗАЙН И ВИСОКИ СТАНДАРТИ

ИДЕАЛЕН ЗА БИЗНЕС, ЛОБИ, САЛОНИ

Един цялостен семпъл дизайн: тази концепция за вратите ви приканва да оборудвате атрактивната архитектура със сигурна технология, например в търговските сгради, офиси, както и в хотелиерството или ресторантьорството, при новото строителство и ремонтите. 

Plano се предлага в еднокрили и двукрили варианти с размери по поръчка до 2500 x 2500 мм и дори 2500 x 3500 мм в комбинация с горни секции. Тъй като съвременните врати трябва да бъдат не само технически усъвършенствани и изключително сигурни, но и да отговарят на високите стандарти за дизайн, Plano се предлага в широка гама от покрития, цветове и опции за оборудване. 

ЦВЕТЪТ ПРЕДИЗВИКВА ЕМОЦИИ

NovoPorta Plano не поставя граници, а открива нови творчески възможности. Чисто бялото основно прахово покритие е също толкова популярно, колкото и почти неограничените цветови гами на RAL, DB, NCS и седемте налични дървесни покрития Super Dekor. Това означава, че една NovoPorta Plano може да следва спецификациите на корпоративния дизайн и практически всяка цветова концепция. Или просто да се хареса на хората, които живеят с нея. И тъй като една врата винаги има две страни, двете могат да се различават по цвят, също както крилото, касата или пантите. Да живее разнообразието!

ДИЗАЙНИ, КОИТО СЕ ОТКРОЯВАТ ИЛИ СЕ СЛИВАТ С ОКОЛНАТА СРЕДА

Тези, за които обикновените цветове им се виждат недостатъчно, могат да избират измежду голям брой фолиа с разнообразни дизайни. Но цветовата концепция на NovoPorta Plano не се изчерпва с това: вратата се предлага и с индивидуален дизайн - толкова индивидуален, колкото са идеите на клиента.

Всички фолиа са светлоустойчиви и здрави. Лаковото уплътнение в матов или гланцов цвят осигурява ефективна защита срещу рисковете на ежедневието.

Правилното решение за всяка среда: 
Предлагаме широка гама от атрактивни дизайни с матово (M) или гланцово (H) безцветно лаково покритие.

ОСТЪКЛЕНИЕ

ОСТЪКЛЕНИЕ

Изборът на стъкло и каса оказва голямо влияние върху визуалния ефект на вратата, но също така все повече се съобразява с нарастващите изисквания за енергийна ефективност. Днес ние сме единственият производител, който предлага изключително ISO остъкление със значително подобрен коефициент на топлопреминаване Ug 1,1 до 1,3 W/(m²K) за многоцелевите врати Plano - в зависимост от вида на избраното стъкло, в съответствие с DIN EN ISO 10077-1. 

Можете да поръчате NovoPorta Plano MZ със следните видове остъкляване в зависимост от оборудването (за детайли вижте таблицата):
Стандартно и специално остъкление, като ISO стъкло с изключително нисък коефициент на топлопреминаване, в съответствие с DIN EN ISO 10077-1 и разбира се, като защитно стъкло VSG или ESG.

Предлагат се и три различни орнаментни стъкла със структура от флоатно стъкло: Mastercarré, Masterligne и матирано стъкло (вж. илюстрациите по-долу) за индивидуален дизайн. Тяхното различно пречупване на светлината предпазва от чужди погледи в желаната от вас степен.

Видове стъкла NovoPorta Plano и Premio MZ

MZ-1 
1-крили

MZ-2
2-крили

С ISO стъкло, 24 мм флоатно прозрачно стъкло (стандартно стъкло)*

С ISO стъкло VSG / VSG 24 mm (стандартно стъкло) 

С ISO стъкло VSG / VSG 24 mm с матово фолио (стандартно стъкло) 

С ISO стъкло, 24 mm флоатно орнаментно стъкло, бяло / Mastercarré* 

С ISO стъкло, 24 mm флоатно орнаментно стъкло, бяло / Masterligne* 

С ISO стъкло ESG / ESG 24 mm

Други специални видове стъкла (само ISO стъкло) по заявка, дебелина на стъклото 24 mm

Остъкляване на място със стъкло ISO 24 мм

При остъкляване е възможно стандартно поставяне на защитен стъклопакет от страната на пантите (също и от противоположната на пантите страна в зависимост от заявката). 

* Спазвайте указанията за работното място и правилата за предотвратяване на злополуки
   

NOVOPORTA PLANO ВАРИАНТИ: ОРНАМЕНТНО СТЪКЛО

Mastercarré

Masterligne

Mattfolie 
(матирано стъкло)

УДАРОУСТОЙЧИВО ОСТЪКЛЕНИЕ

Използването на удароустойчиво стъкло в съответствие с EN 356 е стандартно за вратите RC2. Въпреки това, всяка врата NovoPorta Plano, включително версията EI2 30, може да бъде оборудвана със специално удароустойчиво стъкло P4A като опция, включително с по-голяма степен на сигурност.

В този случай стъклопакетът е защитен и срещу развиване или изкъртване с лост.

СТЪКЛОДЪРЖАЧИ И ПОКРИВАЩИ ЛЕНТИ

СТЪКЛОДЪРЖАЧИ И ПОКРИВАЩИ ЛЕНТИ

ФУНКЦИОНАЛНИ СТЪКЛОДЪРЖАЧИ И ЕЛЕГАНТНИ ПОКРИВНИ ЛАЙСНИ

ЕЛЕГАНТНИ ПОКРИВНИ ЛАЙСНИ ОТ НЕРЪЖДАЕМА СТОМАНА

Независимо дали става въпрос за класическо ъглово или кръгло остъкление:

Елегантните покриващи лайсни от неръждаема стомана ясно подчертават външния вид на вратата Plano с остъкление. Лайсните се монтират лесно върху стандартния стъклодържач.

Материал:
Неръждаема стомана, за правоъгълно и кръгло стандартно и специално остъкление

БОЯДИСАНИ СТОМАНЕНИ СТЪКЛОДЪРЖАЧИ

Здравите стоманени стъклодържачи на NovoPorta Plano, които могат да бъдат боядисани в цвета на вратата, създават единен външен вид на вратите в цялата сграда, дори когато са с остъкление. Лайстните са винаги с една и съща широчина - независимо от това дали са за EI2 30 или MZ.

Материал:
Неръждаема стомана / стомана

СТЪКЛОДЪРЖАЧИ

   

NovoPorta Plano T30-1 И T30-2 1) 2)
NovoPorta Plano EI2 30-1 И EI2 30-2 1) 2)

   

Налични видове стъкла:
F30 прозрачно стъкло за вътрешна употреба

Стоманени стъклодържачи
За правоъгълно и кръгло стандартно и специално остъкление

Стъклодържачи с допълнителни покривни лайсни от неръждаема стомана
За правоъгълно и кръгло стандартно и специално остъкление

   

NovoPorta Plano MZ-1 И MZ-2 2)

   

Налични видове стъкла:
Предлагат се само със ISO стъкло 

Стоманени стъклодържачи
За правоъгълно и кръгло стандартно и специално остъкление

Стъклодържачи с допълнителни покривни лайсни от неръждаема стомана
За правоъгълно и кръгло стандартно и специално остъкление

  
¹) Стъклото е предназначено само за употреба на закрито (предпазвайте стъклото от ултравиолетово лъчение и пряко излагане на халогенна светлина). Стъклото може да се използва само за температури от -20 до +45 °C.
²) Стандартно стоманените стъклодържачи са видимо завинтени от двете страни. За вратите MZ се закрепват допълнително от страната на опасността / от външната страна.

Технически данни и детайли

Технически данни и детайли

Технически данни - пожароустойчиви врати NovoPorta Plano T30 / EI 30

    
Клас на устойчивост / Тип
Наименование

NovoPorta Plano T30-1 (EI2 30)
1-крила

NovoPorta Plano T30-2 (EI2 30)
2-крила

Одобрени размери

 

 

Поръчков размер (BRM)

Ширина min. – max.

625 – 1.375

1.375 – 2.500

 

Височина min. – max.

1.750 – 2.750

1750 – 2.500

с горен панел

Височина max.

3.500

3.500

вкл. врата

Височина max.

2.500

2.500

Димозащита с горен панел

BRM max.

3.500

3.500

 
Крило
Дебелина на крилото прибл.

64

64

Дебелина на листа прибл.

1,0

1,0

Активно крило

Ширина min. – max.

589 – 1.228

Пасивно крило 

Ширина min. – max.

525 – 1.228

Отваряемост

по DIN

ляво или дясно

Активно крило 
ляво или дясно

 
Стени
Зидария

> 115

> 115

Бетон

≥ 100

≥ 100

Блокове газобетон/ плоскости

≥ 150

≥ 150

Подсилени стенни плоскости от газобетон

≥ 150

≥ 150

Стени F60-A- и F90-A, изработени от пожароустойчиви гипсокартонени плоскости (съгласно DIN 4102, част 4, таблица 48)

≥ 100

≥ 100

Стени F60-B- и F90-B, изработени от пожароустойчиви гипсокартонени плоскости  (съгласно DIN 4102, част 4, таблица 49)

≥ 130

≥ 130

Други одобрени монтажни стени минимум F60-A/F60-B съгласно сертификат за изпитване на общия строителен надзор, са налични при поискване

Облицовани стоманени подпори/греди, мин. F60-A, или облицовани дървени подпори/греди, мин.  F60-B съгласно DIN 4102-4

 
Версии
Пожароустойчивост - изпитана по EN 1634-1 и одобрена по DIN 4102

С пожароустойчиво остъкляване ¹)

С димозащита

Предлага се със звукоизолация (с падащ подов праг, без остъкление, лабораторни стойности по DIN EN ISO 717-1)

прибл. 35 dB 
RW,P

прибл. 35 dB 
RW,P

Устойчивост на взлом според EN 1627 (цяло крило, изпитано от двете страни)

RC2

RC2

С дизайнерска повърхност Novoferm

BRM max.

1.250 x 2.250

2.500 x 2.250

 
F30-остъкление
Правоъгълно стандартно остъкляване с видимо закрепени с болтове стъклодържачи, стандартно поцинковани и грундирани с прахово покритие (RAL 9016), по желание с допълнителни покриващи профили (без видимо закрепване) от неръждаема стомана. Минимални ширини на фриза от 3 страни ≥ 150 mm, от страната на ключалката и на централния делител на пасивното крило ≥ 180 mm.

Кръгло стандартно остъкляване
Стъклодържачи и минимални ширини на фриза/ширини на фриза, както при правоъгълното стандартно остъкляване.

Персонализирано остъкляване по избор, от 150 x 150 mm до 849 x 2134 mm.
Дизайн и стъклодържачи и минимални ширини на фриза / ширини на фриза като при правоъгълното остъкляване, отговарящо на стандартите.

 

 

 

 

Сертифициране 

Z-6.20-2262

Z-6.20-2262

¹) Стандартното стъкло е предназначено само за употреба на закрито (предпазва от ултравиолетова светлина и директно халогенно излъчване). Стъклото може да се използва само в температурен диапазон от -20 до +45°C. Чертежите важат само за врати с размери 1000 x 2000 mm / Всички размери на остъкляването се отнасят за светлата остъклена площ на всеки панел. 
²) Елементи с горен фикс, одобрени само за монтаж в плътни стени (зидария/бетон/газобетон).
• възможно  – не е възможно 
Всички размери са в mm.   BRM = Поръчков размер  RAM = външен размер на каса    LD = размер на светлия проход
МОНТАЖ

МОНТАЖ

Преглед на методите за монтаж

Монтаж с дюбели
Ъглова каса

Винтов монтаж във фалца
Ъглова каса

Монтаж чрез заваряване
Ъглова каса (Открита тухлена зидария)

Монтаж чрез заваряване
Ъглова каса (газобетон)

Винтов монтаж на 2-съставна каса 2240B
(открита тухлена зидария)

Винтов монтаж на 2-съставна каса 2240B
(F60-A/F90-A лека щендерна стена)

Винтов монтаж във фалца
2-съставна каса 2240B
(F60-B/F90-B стена от дървени щендери)

Винтов монтаж 2-съставна каса 2240B
(облицовани стоманени колони мин. F60-A)

Винтов монтаж на обхватна каса
(открита тухлена стена/бетон)

Монтаж чрез заваряване
Обхватна каса
(открита тухлена зидария/бетон)

Винтов монтаж във фалца
Ъглова с насрещна каса
(открита тухлена зидария / бетон)

Монтаж с дюбели
Ъглова с насрещна каса
(Зидария/бетон)

Блок каса тип 1
(Открита тухлена зидария)

Блок каса тип 2
(Открита тухлена зидария)

Блок каса тип 1
(F60-A / F90-A Олекотена щендерна стена)

Блок каса тип 2
(олекотена щендерна стена F60-A / F90-A)

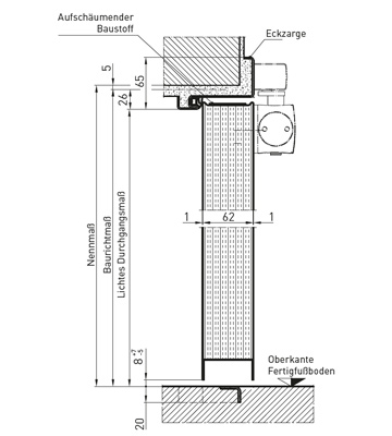
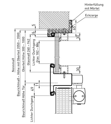
РАЗМЕР НА СВЕТЪЛ ПРОХОД

РАЗМЕР НА СВЕТЪЛ ПРОХОД

Определяне на размерите на свободния проход

Определяне на размера на светлия проход на стандартната ъглова каса

Светъл проход (1-крила)

Светъл проход (2-крила)

КАСИ

КАСИ-преглед

Ъглова каса

Обхватна каса

Блок каса тип 2 с широк фалц

Ъглова каса с допълнителен профил

Двусъставна обхватна каса, тип 2240B

Ъглова с насрещна каса

Блок каса тип 1 ъглова

ПРАГОВЕ

ПРАГОВЕ - преглед


Праг на нивото на пода

RS1
Падащ подов праг

B3
Праг с 4-странна непрекъсната рамка

RS2
Уплътнителен праг II Извит праг

C2
Праг с долен стопер и уплътнение

RS1
Двоен падащ подов праг

Монтаж

Лесен монтаж и бързо запълване на касата

АТРАКТИВНА ВЪВ ВСЯКА СРЕДА, ТРАЕН МОНТАЖ В РАЗЛИЧНИ СТЕНИ!
Със стоманените врати от гамата NovoPorta Plano можете да избирате измежду множество последователно бързи, лесни и чисти методи за монтаж и опции за запълване на касата.

СПЕЦИАЛНИ РЕШЕНИЯ ЗА СУХО СТРОИТЕЛСТВО / ЗАПЪЛВАНЕ НА КАСИТЕ

СПЕЦИАЛНИ РЕШЕНИЯ ЗА СУХО СТРОИТЕЛСТВО / ЗАПЪЛВАНЕ НА КАСИТЕ

АТРАКТИВНА ВЪВ ВСЯКА СРЕДА, ТРАЕН МОНТАЖ В РАЗЛИЧНИ СТЕНИ!

Олекотените преградни стени от категорията F60-A / F60-B са се доказали като бързи, чисти и гъвкави решения за пожарозащита във вътрешното строителство. Със системата за врати NovoPorta Plano T30, специално разработена за монтажни стени, бързо, лесно и чисто могат да се монтират и врати с безфалцови каси. Системата се състои от изключително привлекателната стоманена врата NovoPorta Plano и двукомпонентния профил на касата 2240B.

Одобрените запълвания на касата с пожарозащитна пяна Novoferm и насипна минерална вата* са основно предимство*. 

Съгласно одобрението трябва да се запълни само зоната на фалца на ъгловата каса, докато специалният насрещен профил 2240B може да остане свободен. Цялостната система е тествана в съответствие с EN 1634 и е одобрена от строителните власти в съответствие с DIN 4102. Тя вече отговаря на изискванията на европейския продуктов стандарт EN 16034, който в момента се подготвя.

* Обемна плътност мин. 40 kg/m³, температура на топене > 1000 °C, строителен материал клас A1, DIN 4102-1 или DIN 4102-4
   

ЗАПЪЛВАНЕ НА КАСАТА

ЗАПЪЛВАНЕ С ОБИКНОВЕНА МИНЕРАЛНА ВАТА

  • Изолационен материал от минерални фибри, насипна плътност 40 кг / м³, точка на топене> 1000 ° C, клас на строителни материали A1 / Euroclass A1
  • Тествана по EN 1634-1 и одобрена съгласно DIN 4102
  • Тя е евтина и лесна за употреба благодарение на това, че е лесна за транспортиране и бърза за поставяне
  • Чисто и бързо приложение, което спестява време, тъй като само частта от фалца в предната част на касата 2240B трябва да се запълни с минерална вата, докато отзад остава празно.

Запълване на касата с обикновена минерална вата

ЗАПЪЛВАНЕ С ПОЖАРОУСТОЙЧИВА ПЯНА

  • Тествана по EN 1634-1 и одобрена съгласно DIN 4102
  • Използвайте само пожароустойчива пистолетна пяна Novoferm 1C (не трябва да се използва друга пяна закупена от магазина!)
  • Значително намалява шумовите емисии при затворена врата.
  • Тя е евтина и лесна за употреба благодарение на това, че е лесна за транспортиране
  • Поставя се бързо и чисто, което спестява време, тъй като само частта от фалца в предната част на касата 2240B трябва да се запълни с пожароустойчива пяна, докато отзад остава празно (излязлата пяна е скрита от задната част на касата и следователно не е необходимо да се реже или отстранява).

Запълване на касата с пожароустойчива пяна

ОДОБРЕН И ЗА T30 БЕЗ ЗАПЪЛВАНЕ

Каса, която получава одобрение за T30/EI2 30 без никакво запълване?
И то в стена от гипсокартон? 
Мислехте, че това е невъзможно?

Новата двусъставна каса 2240B може да го направи. Това прави монтажа на касата още по-бърз! Всяка Plano се доставя стандартно с 3D панти. По технически причини джобовете за панти, които трябва да бъдат предвидени за това в касата, са по-големи, отколкото за стандартните панти. Пространството, необходимо за тези джобове за панти, обикновено се създава чрез изрязване в профила на UA. Всяко изрязване обаче означава отслабване на конструкцията на стената, която след това монтажникът трябва да възстанови с допълнителни компоненти. При Plano, когато се монтира в стени със стоманени шпилки (мин. F30-A), се използва двойна облицовка в отвора. В резултат на това не е необходимо да се изрязва профилът UA за джобовете за 3D пантите на касата; достатъчно е просто изрязване от гипсокартонените ленти.

Но Plano предлага повече: 
Ако строителят е създал отвор в стената от гипсокартон точно според монтажните размери на вратата, не е необходимо запълване на касата. Без нуждата от запълване и лесен монтаж с плъзгащи се анкери от Novoferm: чистият монтаж не може да бъде по-бърз!

ВИНТОВ МОНТАЖ ВЪВ ФАЛЦА

ВИНТОВ МОНТАЖ ВЪВ ФАЛЦА

PLANO УЛЕСНЯВА МОНТАЖА - САМО С ЕДИН ВИНТ ЗА ВСЯКА ТОЧКА НА ЗАКРЕПВАНЕ

Монтажът с винтове във фалца е бърз и чист метод за монтаж на каси. 

Гениалното е, че само един винт на фиксираща точка е достатъчен, за да се осигури максимална стабилност. Резултатът е по-бърз монтаж. Тъй като отворите са скрити във фалца на касата, те не нарушават привлекателния външен вид на вратата. NovoPorta Plano се доставя стандартно с ъглова каса без удължение за вграждане в пода. Това предлага всички възможности за ефективен монтаж с винтове във фалца в стени от открита тухлена зидария, бетон и (одобрен само за Plano) газобетон. Ако се запълни с пожарозащитна пяна Novoferm, насипна минерална вата* или класически хоросан, процесът е одобрен от строителните власти за EI2 30, многоцелевите и димозащитните врати. 

Затова Plano е не само привлекателен, но и изключително гъвкав продукт.

So einfach geht die Falz-Schraubmontage
Nur eine Schraube pro Befestigungspunkt bietet so viele Möglichkeiten.

МОЖЕ ДА СЕ ИЗПОЛЗВА ЗА РАЗЛИЧНИ ВИДОВЕ СТЕНИ

Запълването може да се избере според нуждите и независимо от типа на стената. Пожарозащитната пяна Novoferm (синя), насипната минерална вата* (жълта) и хоросанът (сив) са одобрени от строителните власти. * Обемна плътност мин. 40 kg/m³, температура на топене > 1000 °C, клас на строителния материал A1, DIN 4102-1 или DIN 4102-4

ПРЕДИЗВИКАХМЕ ЛИ ИНТЕРЕСА ВИ?

Novoferm работи с широка мрежа от специализирани дистрибутори в цялата страна. Нашите упълномощени дистрибутори предлагат професионални съвети, продажби, взимане на размери, монтаж и демонтаж на гаражни врати на изгодни цени. Свържете се директно с нас и ние ще препратим вашето запитване към търговски партньор на Novoferm, който е най-близо до вас.